Torque converter
I have a 98 V6 Camaro and I got the dreaded p1870 code so I'm going to need a rebuild or new transmission soon. So my question is what is a good torque converter to put in. Everything in the drive train is stock for now.
Well unless you plan on building the engine like MusicMan has you can stick with stock or a mild "shift Kit" (IE new computer profile) for firmer shifts. Aside from that not alot you would need to do to a 4L60E behind a 3.8L
Massey
Massey
stock converter stall is usually around 1200. a stock coverter is all you need but i doubt you need one. usually a valve body is the problem with that code and is not that hard to fix. diognosing would be a good idea before seeking a new trans or rebulding the current one.
FYI:
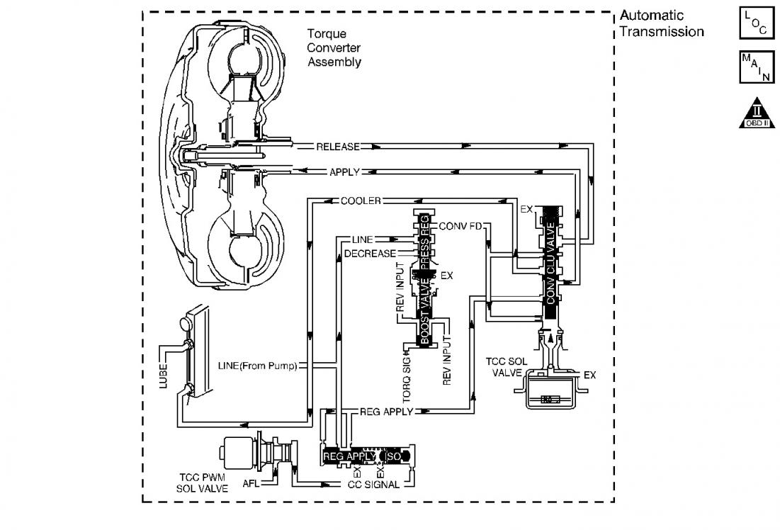
Document ID# 194779
1998 Chevrolet/Geo Camaro
DTC P1870 Transmission Component Slipping 3.8L
DTC P1870 Range Reference Thumbnail 4L60-E (see attached picture)
Range
Gear
Shift Solenoid
TCC Solenoid
TCC PWM Solenoid
2-4 Band
Forward Clutch
3-4 Clutch
Torque Converter Clutch
1-2
2-3
Overdrive
4th
ON
OFF
ON
90% (ON)
Applied
Applied
Applied
Applied
Circuit Description
The Powertrain Control Module (PCM) monitors the difference between engine speed and transmission output speed. In D3 drive range with the TCC engaged, the engine speed should closely match the transmission output speed. In D4 drive range, with the TCC engaged, the TCC slip speed should be -20 to +50 RPM. The table above indicates solenoid states and transmission components that apply, during 4th gear, with the TCC commanded On.
When the PCM detects excessive TCC slip when the TCC should be engaged, then DTC P1870 sets. DTC P1870 is a type B DTC.
Conditions for Setting the DTC
DTC P1870 sets if the following conditions are met for three TCC cycles with reported excessive TCC slip conditions, two consecutive times.
No TP Sensor DTCs P0122 or P0123.
No VSS Assy. DTCs P0502 or P0503.
No TCC Sol. Valve DTC P0740.
No 1-2 SS Valve DTC P0753.
No 2-3 SS Valve DTC P0758.
No 3-2 SS Valve Assy. DTC P0785.
No TCC PWM Sol. Valve DTC P1860.
The engine speed is greater than 450 RPM for 5 seconds.
Not in fuel cutoff.
The vehicle speed is 48-120 km/h (30-75 mph).
The speed ratio is 0.65-0.98 (the speed ratio is the engine speed divided by the output speed).
The engine speed is 1000-3000 RPM.
The engine torque is 40-450 lbs ft.
The gear range is D4.
Not in 1st gear
The TP angle is 8-35%.
The TFT is between 20-130°C (68-266°F).
The TCC is commanded On for 5 seconds.
The TCC is at maximum duty cycle for 3 seconds.
The shift solenoid performance diagnostic counters are zero.
The TCC slip speed is 200-800 RPM.
All conditions met for 7 seconds.
Important
The following actions may occur before the DTC sets.
If the TCC is commanded On and at maximum apply for 5 seconds, the TP angle is 7-40%, and the transmission slip counter has incremented to either 1 or 2 (out of 3 to increment the fail counter for the current ignition cycle), then the following slip conditions and actions may increment the fail counter for the current ignition cycle: These conditions must occur sequentially.
Condition 1 If the TCC slip speed is 200-800 RPM for 7 seconds, then the PCM will command maximum line pressure and freeze shift adapts from being updated.
Condition 2 If Condition 1 is met and the TCC slip speed is 200-800 RPM for 7 seconds, then the PCM will command the TCC OFF for 1.5 seconds.
Condition 3 If Condition 2 is met and the TCC slip speed is 200-800 RPM for 7 seconds, then the fail counter on the current ignition cycle is incremented. Two consecutive fail counts are required to set DTC P1870 (type B).
The above slip conditions and actions may be disregarded if the TCC is commanded OFF at any time as a result of a driving maneuver (sudden acceleration or deceleration).
Action Taken When the DTC Sets
The PCM illuminates the Malfunction Indicator Lamp (MIL).
The PCM inhibits TCC engagement.
The PCM commands maximum line pressure.
The PCM inhibits 4th gear if the transmission is in hot mode.
The PCM freezes shift adapts from being updated.
DTC P1870 stores in PCM history.
Conditions for Clearing the MIL/DTC
The PCM turns OFF the MIL after three consecutive trips without a failure reported.
A scan tool can clear the DTC from the PCM history. The PCM clears the DTC from the PCM history if the vehicle completes 40 warm-up cycles without a failure reported.
The PCM cancels the DTC default actions when the fault no longer exists and the ignition is OFF long enough in order to power down the PCM.
Diagnostic Aids
Internal transmission failures could set DTC P1870.
Test Description
The numbers below refer to the step numbers on the diagnostic table.
This step tests the torque converter for slippage while in a commanded lock-up state.
DTC P1870 Transmission Component Slipping (3.8L, VIN K)
Step
Action
Value(s)
Yes
No
1
Was the Powertrain On-Board Diagnostic (OBD) System Check performed?
--
Go to Step 2
Go to Powertrain On Board Diagnostic (OBD) System Check
2
Perform the transmission fluid checking procedure. Refer to 4L60-E Transmission Fluid Checking Procedure .
Did you perform the fluid checking procedure?
--
Go to Step 3
Go to Transmission Fluid Checking Procedure
3
Install the Scan Tool .
With the engine OFF, turn the ignition switch to the RUN position.
Important
Before clearing the DTC(s), use the scan tool in order to record the Freeze Frame and Failure Records for reference. Using the Clear Info function will erase the stored Freeze Frame and Failure Records from the PCM.
Record the DTC Freeze Frame and Failure Records, then clear the DTC(s).
Drive the vehicle in 4th gear with the TCC commanded On.
Is the TCC Slip Speed within the specified range for 7 seconds?
200-800 RPM
Go to Step 4
Go to Diagnostic Aids
4
Inspect the Torque Converter Clutch Solenoid Valve (TCC Sol. Valve) for the following conditions:
Internal malfunction (such as sediment or damage)
Damaged seals
Inspect the Torque Converter Clutch Pulse Width Modulation Solenoid Valve (TCC PWM Sol. Valve) for the following conditions:
Internal malfunction (such as sediment or damage)
Damaged seals
Did you find a condition?
--
Go to Step 13
Go to Step 5
5
Inspect the 1-2 Shift Solenoid Valve (1-2 SS Valve) for the following conditions:
Internal malfunction (such as sediment or damage)
Damaged seals
Inspect the 2-3 Shift Solenoid Valve (2-3 SS Valve) for the following conditions:
Internal malfunction (such as sediment or damage)
Damaged seals
Did you find a condition?
--
Go to Step 13
Go to Step 6
6
Inspect the valve body assembly for a stuck TCC signal valve.
Refer to the Transmission Overhaul Procedure, in Unit Repair.
Did you find a condition?
--
Go to Step 13
Go to Step 7
7
Inspect the torque converter assembly for the following conditions:
Stator roller clutch not holding
Internal damage
Did you find a condition?
--
Go to Step 13
Go to Step 8
8
Inspect the oil pump assembly for the following conditions:
Stuck converter clutch valve
Converter clutch valve assembled backwards
Mispositioned converter clutch valve retaining ring
Mispositioned pump to case gasket
Restricted orifice cup plugs
Damaged orifice cup plugs
Over-tightened, or unevenly tightened pump body to cover bolts
Refer to the Transmission Overhaul Procedure, in Unit Repair.
Did you find a condition?
--
Go to Step 13
Go to Step 9
9
Inspect the input housing and shaft assembly for the following conditions:
Cut turbine shaft o-ring seal
Damaged turbine shaft o-ring seal
Restricted turbine shaft retainer and ball assembly
Damaged turbine shaft retainer and ball assembly
Refer to the Transmission Overhaul Procedure, in Unit Repair.
Did you find a condition?
--
Go to Step 13
Go to Step 10
10
Inspect the 2-4 band assembly for the following conditions:
Worn 2-4 band
Damaged 2-4 band
Mispositioned 2-4 band
Misassembled 2-4 band
The band anchor pin is not engaged.
Restricted apply passages in the 2-4 servo assembly
Blocked apply passages in the 2-4 servo assembly
Nicks or burrs on the servo pin
Nicks or burrs on the pin bore in the case
Damaged fourth servo piston
Misassembled fourth servo piston
Damaged band apply pin
Incorrect band apply pin
Damaged servo bore in the case
Missing piston seals
Cut piston seals
Damaged piston seals
Porosity in the pistons
Porosity in the cover
Porosity in the case
Damaged piston seal grooves
Plugged orifice cup plug
Missing orifice cup plug
Refer to the Transmission Overhaul Procedure, in Unit Repair.
Did you find a condition?
--
Go to Step 13
Go to Step 11
11
Inspect the forward clutch assembly for the following conditions:
Worn clutch plates
Porosity in the forward clutch piston
Damaged forward clutch piston
Missing forward clutch piston inner and outer seals
Cut forward clutch piston inner and outer seals
Damaged forward clutch piston inner and outer seals
Missing input housing to forward clutch housing o-ring seal
Cut input housing to forward clutch housing o-ring seal
Damaged input housing to forward clutch housing o-ring seal
Damaged forward clutch housing
Damaged forward clutch housing retainer and ball assembly
Forward clutch housing retainer and ball assembly is not sealing.
Refer to the Transmission Overhaul Procedure, in Unit Repair.
Did you find a condition?
--
Go to Step 13
Go to Step 12
12
Inspect the 3-4 clutch assembly for the following conditions:
Worn clutch plates
Porosity in the 3-4 clutch piston
Damaged 3-4 clutch piston
Missing 3-4 clutch inner and outer seals
Cut 3-4 clutch inner and outer seals
Damaged 3-4 clutch inner and outer seals
Damaged 3-4 clutch spring assembly
Damaged 3-4 clutch apply ring
Damaged piston seal grooves
Plugged orifice cup plug
Missing orifice cup plug
Refer to the Transmission Overhaul Procedure, in Unit Repair.
Did you find a condition?
--
Go to Step 13
Go to Diagnostic Aids
13
In order to verify your repair, perform the following procedure:
Select DTC.
Select Clear Info.
Operate the vehicle under the following conditions:
Drive the vehicle in D4, with the TCC ON, and a throttle position of 8-35%.
Ensure that the TCC Slip Speed is -20 to +70 RPM for at least 7 seconds.
Select Specific DTC. Enter DTC P1870.
Has the test run and passed?
--
System OK
Go to Step 1
Document ID# 194779
1998 Chevrolet/Geo Camaro
Document ID# 194779
1998 Chevrolet/Geo Camaro
DTC P1870 Transmission Component Slipping 3.8L
DTC P1870 Range Reference Thumbnail 4L60-E (see attached picture)
Range
Gear
Shift Solenoid
TCC Solenoid
TCC PWM Solenoid
2-4 Band
Forward Clutch
3-4 Clutch
Torque Converter Clutch
1-2
2-3
Overdrive
4th
ON
OFF
ON
90% (ON)
Applied
Applied
Applied
Applied
Circuit Description
The Powertrain Control Module (PCM) monitors the difference between engine speed and transmission output speed. In D3 drive range with the TCC engaged, the engine speed should closely match the transmission output speed. In D4 drive range, with the TCC engaged, the TCC slip speed should be -20 to +50 RPM. The table above indicates solenoid states and transmission components that apply, during 4th gear, with the TCC commanded On.
When the PCM detects excessive TCC slip when the TCC should be engaged, then DTC P1870 sets. DTC P1870 is a type B DTC.
Conditions for Setting the DTC
DTC P1870 sets if the following conditions are met for three TCC cycles with reported excessive TCC slip conditions, two consecutive times.
No TP Sensor DTCs P0122 or P0123.
No VSS Assy. DTCs P0502 or P0503.
No TCC Sol. Valve DTC P0740.
No 1-2 SS Valve DTC P0753.
No 2-3 SS Valve DTC P0758.
No 3-2 SS Valve Assy. DTC P0785.
No TCC PWM Sol. Valve DTC P1860.
The engine speed is greater than 450 RPM for 5 seconds.
Not in fuel cutoff.
The vehicle speed is 48-120 km/h (30-75 mph).
The speed ratio is 0.65-0.98 (the speed ratio is the engine speed divided by the output speed).
The engine speed is 1000-3000 RPM.
The engine torque is 40-450 lbs ft.
The gear range is D4.
Not in 1st gear
The TP angle is 8-35%.
The TFT is between 20-130°C (68-266°F).
The TCC is commanded On for 5 seconds.
The TCC is at maximum duty cycle for 3 seconds.
The shift solenoid performance diagnostic counters are zero.
The TCC slip speed is 200-800 RPM.
All conditions met for 7 seconds.
Important
The following actions may occur before the DTC sets.
If the TCC is commanded On and at maximum apply for 5 seconds, the TP angle is 7-40%, and the transmission slip counter has incremented to either 1 or 2 (out of 3 to increment the fail counter for the current ignition cycle), then the following slip conditions and actions may increment the fail counter for the current ignition cycle: These conditions must occur sequentially.
Condition 1 If the TCC slip speed is 200-800 RPM for 7 seconds, then the PCM will command maximum line pressure and freeze shift adapts from being updated.
Condition 2 If Condition 1 is met and the TCC slip speed is 200-800 RPM for 7 seconds, then the PCM will command the TCC OFF for 1.5 seconds.
Condition 3 If Condition 2 is met and the TCC slip speed is 200-800 RPM for 7 seconds, then the fail counter on the current ignition cycle is incremented. Two consecutive fail counts are required to set DTC P1870 (type B).
The above slip conditions and actions may be disregarded if the TCC is commanded OFF at any time as a result of a driving maneuver (sudden acceleration or deceleration).
Action Taken When the DTC Sets
The PCM illuminates the Malfunction Indicator Lamp (MIL).
The PCM inhibits TCC engagement.
The PCM commands maximum line pressure.
The PCM inhibits 4th gear if the transmission is in hot mode.
The PCM freezes shift adapts from being updated.
DTC P1870 stores in PCM history.
Conditions for Clearing the MIL/DTC
The PCM turns OFF the MIL after three consecutive trips without a failure reported.
A scan tool can clear the DTC from the PCM history. The PCM clears the DTC from the PCM history if the vehicle completes 40 warm-up cycles without a failure reported.
The PCM cancels the DTC default actions when the fault no longer exists and the ignition is OFF long enough in order to power down the PCM.
Diagnostic Aids
Internal transmission failures could set DTC P1870.
Test Description
The numbers below refer to the step numbers on the diagnostic table.
This step tests the torque converter for slippage while in a commanded lock-up state.
DTC P1870 Transmission Component Slipping (3.8L, VIN K)
Step
Action
Value(s)
Yes
No
1
Was the Powertrain On-Board Diagnostic (OBD) System Check performed?
--
Go to Step 2
Go to Powertrain On Board Diagnostic (OBD) System Check
2
Perform the transmission fluid checking procedure. Refer to 4L60-E Transmission Fluid Checking Procedure .
Did you perform the fluid checking procedure?
--
Go to Step 3
Go to Transmission Fluid Checking Procedure
3
Install the Scan Tool .
With the engine OFF, turn the ignition switch to the RUN position.
Important
Before clearing the DTC(s), use the scan tool in order to record the Freeze Frame and Failure Records for reference. Using the Clear Info function will erase the stored Freeze Frame and Failure Records from the PCM.
Record the DTC Freeze Frame and Failure Records, then clear the DTC(s).
Drive the vehicle in 4th gear with the TCC commanded On.
Is the TCC Slip Speed within the specified range for 7 seconds?
200-800 RPM
Go to Step 4
Go to Diagnostic Aids
4
Inspect the Torque Converter Clutch Solenoid Valve (TCC Sol. Valve) for the following conditions:
Internal malfunction (such as sediment or damage)
Damaged seals
Inspect the Torque Converter Clutch Pulse Width Modulation Solenoid Valve (TCC PWM Sol. Valve) for the following conditions:
Internal malfunction (such as sediment or damage)
Damaged seals
Did you find a condition?
--
Go to Step 13
Go to Step 5
5
Inspect the 1-2 Shift Solenoid Valve (1-2 SS Valve) for the following conditions:
Internal malfunction (such as sediment or damage)
Damaged seals
Inspect the 2-3 Shift Solenoid Valve (2-3 SS Valve) for the following conditions:
Internal malfunction (such as sediment or damage)
Damaged seals
Did you find a condition?
--
Go to Step 13
Go to Step 6
6
Inspect the valve body assembly for a stuck TCC signal valve.
Refer to the Transmission Overhaul Procedure, in Unit Repair.
Did you find a condition?
--
Go to Step 13
Go to Step 7
7
Inspect the torque converter assembly for the following conditions:
Stator roller clutch not holding
Internal damage
Did you find a condition?
--
Go to Step 13
Go to Step 8
8
Inspect the oil pump assembly for the following conditions:
Stuck converter clutch valve
Converter clutch valve assembled backwards
Mispositioned converter clutch valve retaining ring
Mispositioned pump to case gasket
Restricted orifice cup plugs
Damaged orifice cup plugs
Over-tightened, or unevenly tightened pump body to cover bolts
Refer to the Transmission Overhaul Procedure, in Unit Repair.
Did you find a condition?
--
Go to Step 13
Go to Step 9
9
Inspect the input housing and shaft assembly for the following conditions:
Cut turbine shaft o-ring seal
Damaged turbine shaft o-ring seal
Restricted turbine shaft retainer and ball assembly
Damaged turbine shaft retainer and ball assembly
Refer to the Transmission Overhaul Procedure, in Unit Repair.
Did you find a condition?
--
Go to Step 13
Go to Step 10
10
Inspect the 2-4 band assembly for the following conditions:
Worn 2-4 band
Damaged 2-4 band
Mispositioned 2-4 band
Misassembled 2-4 band
The band anchor pin is not engaged.
Restricted apply passages in the 2-4 servo assembly
Blocked apply passages in the 2-4 servo assembly
Nicks or burrs on the servo pin
Nicks or burrs on the pin bore in the case
Damaged fourth servo piston
Misassembled fourth servo piston
Damaged band apply pin
Incorrect band apply pin
Damaged servo bore in the case
Missing piston seals
Cut piston seals
Damaged piston seals
Porosity in the pistons
Porosity in the cover
Porosity in the case
Damaged piston seal grooves
Plugged orifice cup plug
Missing orifice cup plug
Refer to the Transmission Overhaul Procedure, in Unit Repair.
Did you find a condition?
--
Go to Step 13
Go to Step 11
11
Inspect the forward clutch assembly for the following conditions:
Worn clutch plates
Porosity in the forward clutch piston
Damaged forward clutch piston
Missing forward clutch piston inner and outer seals
Cut forward clutch piston inner and outer seals
Damaged forward clutch piston inner and outer seals
Missing input housing to forward clutch housing o-ring seal
Cut input housing to forward clutch housing o-ring seal
Damaged input housing to forward clutch housing o-ring seal
Damaged forward clutch housing
Damaged forward clutch housing retainer and ball assembly
Forward clutch housing retainer and ball assembly is not sealing.
Refer to the Transmission Overhaul Procedure, in Unit Repair.
Did you find a condition?
--
Go to Step 13
Go to Step 12
12
Inspect the 3-4 clutch assembly for the following conditions:
Worn clutch plates
Porosity in the 3-4 clutch piston
Damaged 3-4 clutch piston
Missing 3-4 clutch inner and outer seals
Cut 3-4 clutch inner and outer seals
Damaged 3-4 clutch inner and outer seals
Damaged 3-4 clutch spring assembly
Damaged 3-4 clutch apply ring
Damaged piston seal grooves
Plugged orifice cup plug
Missing orifice cup plug
Refer to the Transmission Overhaul Procedure, in Unit Repair.
Did you find a condition?
--
Go to Step 13
Go to Diagnostic Aids
13
In order to verify your repair, perform the following procedure:
Select DTC.
Select Clear Info.
Operate the vehicle under the following conditions:
Drive the vehicle in D4, with the TCC ON, and a throttle position of 8-35%.
Ensure that the TCC Slip Speed is -20 to +70 RPM for at least 7 seconds.
Select Specific DTC. Enter DTC P1870.
Has the test run and passed?
--
System OK
Go to Step 1
Document ID# 194779
1998 Chevrolet/Geo Camaro
Last edited by libertyforall1776; Oct 23, 2010 at 03:54 PM.
It pretty much means your cable body is shot. You should still have overdrive the problem really shows itself once the tranny has been heated up. The shifts from first to second become really hard but everything else is fine. The links craby put up are really good and explain the issue in greater detail than I could
thats what it is doing, ok next question, why does it fall flat on its face after first ger and sometimes dont have as much pull in first... it got worse since i got it??? same thing as listed above?
sounds like your valve body is wearing out. can usually fix without taking the trany out. what can happen is it will get caught between gears so its trying to pump fluid to two places at once, sorta feels like the brakes come on.
Thread
Thread Starter
Forum
Replies
Last Post





