98' Camaro with little problems ... "

Thread Tools
 
Search this Thread
 
Old Dec 1, 2022 | 10:16 AM
  #1  
TomTom2022's Avatar
Thread Starter
|
Newbie
Joined: Dec 2022
Posts: 2
Angry 98' Camaro with little problems ... "

Hello from germany ..''
I have a 98' Camaro V6 with the following problem. The window up and down switch on the driver side is broken and has made a short circuit.The fuse on place 15 (WCB 30 Amp) is okay and fuse 17 for the radio is also ok. After install a new switch,the windows do not work.

On fuse 15 and on fuse 17 is no voltage..! But the radio will work fine... I have use a bridge (+) from the batterie to the right side of fuse 15 ( + to the window switch) and i dit it to close my windows via switch.
Wich part is going up in smoke..? Where can i find the mistake..? RAP Retained Accessory Power or BCM ..?
Thank you and greetings from germany... Tom

Update: RAP has no voltage ...! I have no wiring schematic (only from a 95 F Body) and the colors are different. Where does the electricity come from for the RAP...?
 

Last edited by TomTom2022; Dec 1, 2022 at 02:39 PM. Reason: More Infos
Old Dec 2, 2022 | 10:34 AM
  #2  
peterpar's Avatar
2nd Gear member
Joined: Jun 2016
Posts: 611
Default

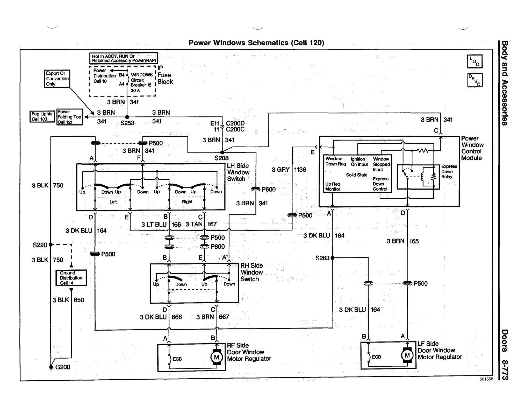
Here are two schematics from the 1998 Service Manual that help explain how the windows are wired. If you're interested, you can download a copy of this manual which has a troubleshooting guide that may also help you. Here's a link.



 
Related Topics
Thread
Thread Starter
Forum
Replies
Last Post
VietnamEOD
82-92 General
1
Aug 16, 2022 08:28 AM
Dan Blackmore
82-92 Interior
6
Aug 12, 2019 07:48 PM
jeffchairs
93-02 Interior
8
May 22, 2014 11:25 AM
facingxtinction
93-02 V6 Tech
5
Apr 9, 2008 06:33 AM
gotalcoholmanup
93-02 General
2
Mar 1, 2008 07:00 PM




All times are GMT -5. The time now is 11:19 AM.