93 3.4 V6 malfunctions

Thread Tools
 
Search this Thread
 
Old May 2, 2025 | 12:00 AM
  #21  
cwilt's Avatar
In the Staging Lanes
Joined: Jun 2014
Posts: 95
From: homestead fl
Default

You said that your oil pressure switch was a one pin. You might want to verify that is the correct part installed. My 94 camaro 3.4L has a two pin oil pressure switch. I just purchased one last month. I don't know if or how the oil switch relates to powering the ECM. Just a suggestion to look at.
 
Old May 2, 2025 | 07:00 AM
  #22  
Jlking's Avatar
Thread Starter
|
Newbie
Joined: Apr 2025
Posts: 18
From: Baxter tn
Default

Originally Posted by cwilt
You said that your oil pressure switch was a one pin. You might want to verify that is the correct part installed. My 94 camaro 3.4L has a two pin oil pressure switch. I just purchased one last month. I don't know if or how the oil switch relates to powering the ECM. Just a suggestion to look at.

correct. I pulled plug off, removed rubber boot looking thing and pulled wire from the loom. From plug to main harness only one wire. Kinda bumfuzzled me honestly as I expected 2-3. Idk. Early engineering marvels I suppose 🤣
 
Old May 2, 2025 | 07:01 AM
  #23  
Jlking's Avatar
Thread Starter
|
Newbie
Joined: Apr 2025
Posts: 18
From: Baxter tn
Default

Originally Posted by green97
wouldn't be a camaro if it wasn't. :d

solder issues are a super common gm thing. I've had to reflow damn near the entire dashboard in my silverado, and i had to do the bcm in the camaro.

Aha. That might be why you get cranking.

No probs.

That's the spirit!

Trust me, i've been where i wanted to fix a thing out of pure spite. :d
​​​​​​​
​​​​​​​😂😂😂
 
Old May 2, 2025 | 11:02 AM
  #24  
Green97's Avatar
In the Staging Lanes
Joined: Apr 2025
Posts: 69
From: Mild Mild Midwest
Default

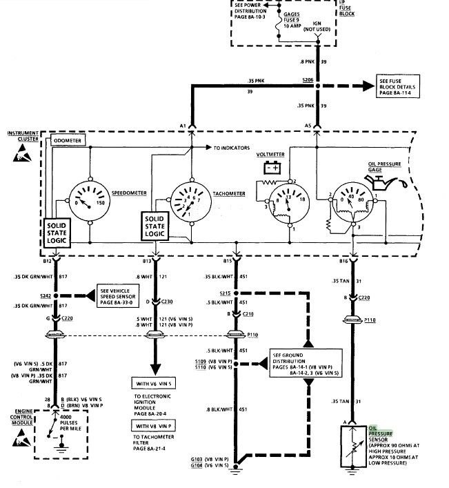
So, about the oil pressure sensor, the manual is a little weird.

The schematic only shows a single wire, but the connector is shown as a three-wire.




If I remember right, the single-wire thing with one metal contact is a warning light switch and the one with the three-way connector is a gauge sender. The schematic shows gauges, but if you don't have an oil pressure gauge maybe you have the switch.

On the other hand, there is no mention of oil pressure being tied in to the PCM, so either way it shouldn't matter.
 
Old May 2, 2025 | 11:36 AM
  #25  
Jlking's Avatar
Thread Starter
|
Newbie
Joined: Apr 2025
Posts: 18
From: Baxter tn
Default

Definitely a strange lil guy! Come to think of it I didn’t look at the plug itself…ah idk I’m gonna order a vats bypass next week. $25 on the eBay and will actually work on the 3.4 systems. May hit a local junkyard that I know has a few Camaros just for curiosity sake. I need a couple odds and ends like the actual fuel pump relay and plug. Hate when people snip things. Oh and apparently the dash cover now that one closest to windshield decided to explode when I removed the dash (I would be surprised if it hadn’t have&#129315 also need couple oem vacuum tees. Apparently someone decided it needed a CAI and monkeyf*^%ed the vacuum lines. Still don’t know why they would’ve touched them but hey whatever 🤣
I did take the TDM out last night and managed to get it in the house but after installing and moving ceiling fans for 3 hours after work I decided it can sit on the kitchen table until this evening. Maybe…
 
Old May 2, 2025 | 01:46 PM
  #26  
Green97's Avatar
In the Staging Lanes
Joined: Apr 2025
Posts: 69
From: Mild Mild Midwest
Default

Originally Posted by Jlking
I’m gonna order a vats bypass next week. $25 on the eBay and will actually work on the 3.4 systems.
That may not fix your problem. A lot of VATS bypasses are just a resistor to plug in place of the key switch and rely on the TDM being there and functioning.

I would definitely check the hook up instructions. If they are talking about a plug under the dash, that's what they are. I am pretty sure TDM bypasses also exist, but I don't think they are $25.


Scratch that. I checked eBay, and they have one that specifically says it replaces the TDM. That ought to take care of it.

Originally Posted by Jlking
May hit a local junkyard that I know has a few Camaros just for curiosity sake. I need a couple odds and ends like the actual fuel pump relay and plug. Hate when people snip things.
I was at a yard earlier this week and I found a thing that made me hope that a certain guy out there pinches his weenie in his zipper repeatedly. There was a Camaro with a perfect bumper, and that guy just sawed off a corner of it off to get to the turn signal...

Originally Posted by Jlking
Oh and apparently the dash cover now that one closest to windshield decided to explode when I removed the dash (I would be surprised if it hadn’t have&#129315
Yeah, pretty sure there isn't an unbroken one out there. There is a $200 replacement on Amazon I think I might order.
 

Last edited by Green97; May 2, 2025 at 04:25 PM.
Old May 5, 2025 | 11:34 AM
  #27  
Jlking's Avatar
Thread Starter
|
Newbie
Joined: Apr 2025
Posts: 18
From: Baxter tn
Default

Jeez man! I took the tdm apart and found a bad capacitor. Replaced it and have power to ecm but no pulse that I can tell. New part be here this week so it better fix it! Just about to the point of throwing a 4.8 in it. Found a couple LT1 350’s close by but they need attention to say the least. More attention then I’d like but is what it is. I hope dudes weenie gets hung in the zipper and it won’t release!
 

Last edited by Jlking; May 5, 2025 at 11:38 AM.
Old May 5, 2025 | 02:44 PM
  #28  
Green97's Avatar
In the Staging Lanes
Joined: Apr 2025
Posts: 69
From: Mild Mild Midwest
Default

Originally Posted by Jlking
Jeez man! I took the tdm apart and found a bad capacitor. Replaced it and have power to ecm but no pulse that I can tell.
Sounds like you are on the right track.
Originally Posted by Jlking
Just about to the point of throwing a 4.8 in it. Found a couple LT1 350’s close by but they need attention to say the least. More attention then I’d like but is what it is.
That sounds like a can of worms.
Originally Posted by Jlking
I hope dudes weenie gets hung in the zipper and it won’t release!
 
Old May 13, 2025 | 09:23 AM
  #29  
Jlking's Avatar
Thread Starter
|
Newbie
Joined: Apr 2025
Posts: 18
From: Baxter tn
Default

Been a very busy week I must say! Ugh!!
So….went junkyard diving the other day and got me 2 modules and the fuel pump relay assembly. Quite tickled! Couldn’t remember for sure which part # mine was so grabbed 2 different ones. Did happen to grab the correct one thank goodness! Installed yesterday and now the security light does actually come on and was blinking! Yay! Or so I thought…done the whole keep key on 10 minutes thing to attempt relearn. Light never went off after 30 minutes and still nada. Didn’t really mess with it a whole lot thanks to Tennessee weather being a bipolar mess maybe an hour or so. Did try other key and lock cylinder. Mind you it was just laying in the floor hooked up to the vats wires but figured WTH why not. Security light came on solid and stayed on for idk 5-8 minutes maybe. Went off and tried to start and nada. I may have overthunk the process or got in a hurry I’m not sure. Was definitely tired when dealing with it but may try again this evening. Still waiting on snail mail to get the bypass module to me…
 
Old May 15, 2025 | 06:10 PM
  #30  
Jlking's Avatar
Thread Starter
|
Newbie
Joined: Apr 2025
Posts: 18
From: Baxter tn
Default

It’s alive!!!! Module came in today and took about 10 minutes and viola! Purring like a kitten!! Now to put the insides back together, paint and few other odds and ends! Hopefully I’ll drive the ole girl this weekend!! I greatly appreciate your help guys!!
 



All times are GMT -5. The time now is 11:20 AM.